Комплект Sequent 32

Газобаллонный комплект BRC Sequent 32 является усовершенствованной версией газобаллонной установки Sequent 24 MY07. Он оснащен новым, усовершенствованным алгоритмом обработки информации, построеной на ведущих технологиях Plug & Drive и способной управлять 2-3-4 цилиндровых двигателей, в том числе новейших Евро-5 двигателей. Его новые алгоритмы делают возможной полную интеграцию СНГ установок на вашей машине даже самых требовательных автомобилей.

Кроме нового алгоритма BRC оснащен и новыми инжекторами INO3 MY09/Apache.

xbrc_s24my11.jpg.pagespeed.ic.jMufL5UkWq

Состав комплекта SEQUENT 32:

xs24-11.jpg.pagespeed.ic.MX7HN8Rhdr
  1. Газовые, вакуумные и тосольные шланги
  2. Проводка
  3. Набор креплений для монтажа
  4. Блок управления FSS
  5. Газовый редуктор
  6. Переключатель Push-Push
  7. Газовый клапан
  8. Фильтр паровой фазы
  9. Датчик температуры охлаждающей жидкости
  10. Рейка с форсунками М.Т.М

S32 ECU

Genius MB
TH2O Sensor

Rail
PTS Sensata Sensor
(Brown)

MAP Sensor
(Only during Calibration)

В новом комплекте S32
Реле привода является внутренним для газового ЭБУ(Электронный блок управления)

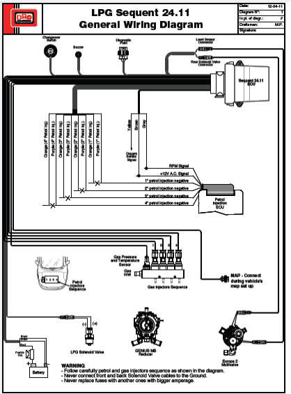
Sequent 24.11 Система

Подключение

  • Питание
  • Зажигание
  • Частота вращения сигнала или MAP

Необязательный

  • Лямбда-зонд

Карта конфигурации

  • Не подключен (Только во время калибровки) -RPM Connected-
  • Brc (DE802042)
  • OEM (Original MAP Sensor)

Новый компонент

BRC Injectors

  • Для 3 — 4 цилиндрового двигателя
  • Резка и эмуляции бензиновых форсунок интегрированы в газовом ЭБУ
  • Последовательное переключение
  • Приводы Реле интегрированы в газовом ЭБУ
  • Автоматически переводит на бензин в случае пустого газового баллона
  • Tip-In\Tip-Out калибровка
  • Калибровка в открытом цикле
  • VSR Стратегия

BRC IN03_MY09
BRC IN03_(Hybrid)
BRC IN03

IN03 MY09 CNG/LPG INJECTOR

ОБЩИЕ ХАРАКТЕРИСТИКИ

  • Нижний инжектор подачи разработан и произведен по техническим условиям завода-производителя
  • Хороший диапазон линейности
  • Компактный и небольшой размер
  • 3 модели доступны с разной мощности потока
  • Утверждены ECE ONU R 110, R67-01 и ISO 15500 совместимы
  • Низкий уровень шума при работе

Стратегия довпрыска бензина(VSR)

Эта стратегия позволяет подавать бензин во время режима авто на газе. Рабочее состояние (RPM, MAP) и количество бензина, которое будет подано может быть откалибровано с помощью новой системы PLUG and Drive Interface. Это также позволяет защитить жизнь клапанов, особенно на транспортных средствах, страдающих от этой проблемой.

!Предупреждение!

VSR Стратегия не обеспечивает возможности для любого вида транспортных средств. Список не рекомендуемых автомобилей остается в силе и имеет приоритет над стратегией.

Start & Stop Стратегия

Эта стратегия посвящена автомобилям, оборудованных Start & Stop. Особенностью этой стратегии является снижение загрязнения окружающей среды и расход топлива при остановке транспортного средства, и отключении двигателя. При любом включении двигателя, наша система должна ждать подходящих параметров установки, сжигая много бензина. Включив эту стратегию автомобиль заводит двигатель в форсированном режиме газа.

!Предупреждение!

Для этой стратегии, RPM должен быть подключен к сигналу распредвала или тахометру.

ИННОВАЦИОННЫЕ ТЕХНОЛОГИИ изготовления ГБО компании BRC